Katalog
Więcej kategorii
- Główna
- Pompy przemysłowe
- Pompy według typuPompy beczkowe Pompy próżniowePionowe pompy półzanurzeniowePompy śrubowe ślimakowePompy wirowePompy hermetyczneDyspergator-emulgator, homogenizator Pompy dozującePompy wirnikoweStacje kanalizacyjnePompy wspornikowePompa krzywkowaPompy membranowePompy pneumatyczne zatapialne membranowePompy wielostopniowePompy monoblokowe z żeliwaPompy silnikoweMembrana silnika pompyPompa Ex ATEXPompa napędzana przez wał odbioru mocy ciągnikaPompy z podwójnym wlotemPompy InlinePompy bezdławnicowePompy osiowePompy perystaltycznePompy rotacyjne łopatkowePompy tłokowePółzanurzalne pompy kałowe, drenażoweZatapialne pompy drenażowe i kałoweZatapialne pompy szlamowePompy tłokowePompy rolkowe Pompy samozasysającePompy sanitarne, higienicznePompy wiertniczeDozownik pompy elektromagnetycznejWodociągi i stacje gaśniczeChemiczne Pompy MagnetycznePompy odśrodkowePompy zębatePompy przemysłowy perystaltyczne z wężem
- Pompy wspornikowe
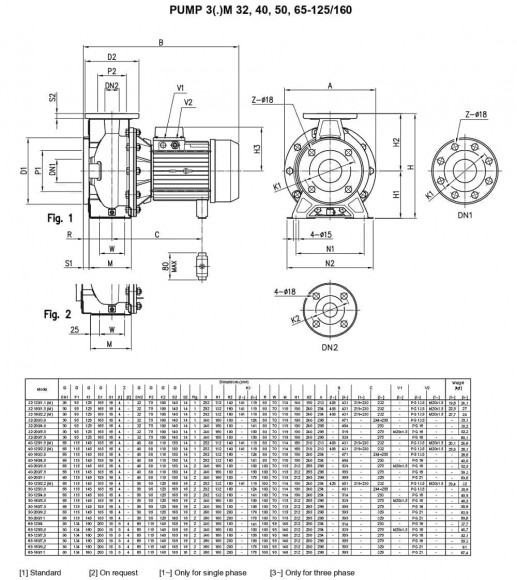
- Pompa odśrodkowa 3LM/I 50-160/5,5, 380V
Pompa odśrodkowa 3LM/I 50-160/5,5, 380V
Kupuj również z tym produktem
Przegląd

Standaryzowane pompy odśrodkowe wykonane ze stali AISI 316 w wersji monoblokowej. Przeznaczenie: pompowanie wody w instalacjach mieszkalnych, handlowych, rolniczych, przemysłowych, do podwyższania ciśnienia, do instalacji przeciwpożarowych,
do ogrzewania i klimatyzacji. Przeznaczone są również do pracy z cieczami przemysłowymi, do nawadniania, w chłodniach, w kominach, na basenach, w drenażach i myjniach przemysłowych.
Charakterystyka
| Producent | Ebara |
| Wydajność, m3/godz | 72 |
| Wysokość podnoszenia, m.w.St | 33 |
| Moc, kW | 5,5 |
| Materiał | AISI 316L |
| Średnica króćca wlotowego | DN65 |
| Średnica króćca wylotowego | DN50 |
| Prędkość obrotowa, obr/min | 2 800 |
| Stopień ochrony | IP55 |
| Zasilanie | 3х380 V, 50 Hz |
| Wydajność (max), m3/godz | 72 |
| Temperatura (max), C | 110 |
| Uszczelnienie | Mechanical Seal, SiC/SiC/FPM |
| Wysokość podnoszenia (max), m.w.St | 33 |
| Materiał obudowy | AISI 316L |
| Materiał wału | AISI 316L |
| Typ Pompy | Konsolowy |
| Typ napędu | Elektryczny |
| Rodzaj instalacji | Poziomy |
| Dane logistyczne: | |
| Waga, kg | 46,5 |



























































































































































